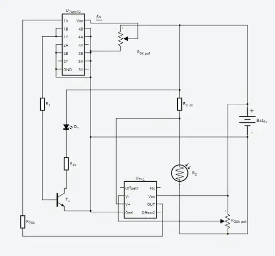
I have a 74hc32 that feeds back the output from an or gate into its input. The independent input comes from a comparator that outputs high when the photoresistor voltage is greater than the referenced voltage divider. I'm trying to have the LED stay on forever after the comparator outputs high.
The issue I'm having is that the op amp is outputting 1.8 volts whenever the above condition is false, but it is still causing the logic gate to go high and turning on the transistor and led. I replaced the op amp input to the 74hc32 with a potentiometer and got to 3.2v before it triggered HIGH, so i don't know what the issue is.
I thought of two casuses:
- The 1.8v is above the datasheet max threshold for LOW on the 74hc32 but less than the minimum for HIGH, and something about the undetermined state is causing it to go high
- the 74hc32 turns on before the op amp, so it is reading an undetermined output before the op amp has a chance to output low.
I would like to know if there is a possible fix to this, if I did something wrong, and if I am misunderstanding something about my circuit. Thanks.

