What are the differences between this colpitts oscillator design?
I need to build one for the transmitter of my wireless energy circuit for my project in our school, but I don't know what to use.
What are the differences between this colpitts oscillator design?
I need to build one for the transmitter of my wireless energy circuit for my project in our school, but I don't know what to use.
What are the differences between this colpitts oscillator design?
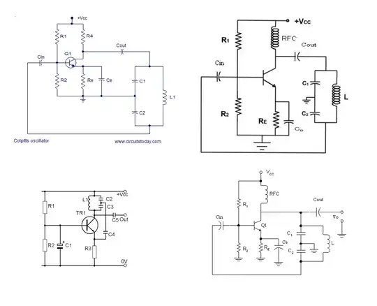
The one that sticks out as being different to the other three is (3) (bottom left) because it does not use positive feedback to the BJT base. The other three do use positive feedback to the base and this is fine at low to middle frequencies (up to a few tens of MHz) but when you get to higher frequencies the BJT's miller capacitance messes with things and (3) is preferred. In fact, as frequency rises into high VHF and UHF this fifth colpitts oscillator is the turn-to choice: -
Does #5 exclusively only run at VHF/UHF - no it will work at low frequencies and, given that I'm happier with this version I always use this it for whatever frequency I need.
If you look closely at (2) and (4) there is no difference. (1) differs from (2) and (4) by replacing the RFC (radio frequency choke) with a resistor and this makes component selction choices simpler but will run out of steam at higher frequncies a little before (2) and (4).
Three circuit you've shown have this KEY signal inversion:

simulate this circuit – Schematic created using CircuitLab
Along with the polarity inversion of the grounded-emitters in those 3 circuits, the net loop polarity is INPHASE, required for such an oscillator.
To remain on frequency, you should use one of these as your master oscillator. Then buffer this oscillator into a class "C" power amplifier, and use a PI filter to attenuate harmonic distortion and transfer the desired energy into your inductive antenna.