35

Some building are really tall, if you flush the toilet and the contents go into a pipe and straight down, there could be a lot of energy, potentially enough to cause harm to the sewer pipe at the end of the fall.

I know that in my home, the pipe goes straight down and then there is just a 90 degree bend. According to Wikipedia the calculations for Terminal velocity have a lot of variables, but in essence things that are falling get to top speed quickly.

When solids are falling straight down a drain pipe in a high rise building, how fast do they fall? What is the potential for the things that are falling to damage the pipes and how is this addressed when engineering the structure?

Air
  • 3,211
  • 4
  • 26
  • 47
James Jenkins
  • 1,092
  • 2
  • 11
  • 22

3 Answers3

33

Please note: I'm not a building designer by trade, but I have had to investigate related questions for other reasons.


I'll let you in on a dirty secret about sanitation lines within buildings - The biggest concern is not about how fast things are flying, it's about maintaining air pressure and providing adequate ventilation.

This guide presents a bit of a historical background to tall building design with respect to sanitation system design. This presentation provides some more recent perspective and goes into some of the research that is refining current building standards.

The traditional viewpoint is that waste forms an annular flow and has a terminal velocity in the range of 3 - 5 m/s. Current research casts some doubt on those assumptions. The contention is that drainage tends not to be steady state. And with multiple streams contributing to the outflow, the actual velocity may vary.

But as mentioned, the real concern is making sure the air flow balances out and that water traps don't blow. People aren't as concerned about what happens to the waste on its way out so long as they don't have to smell the process.

Typically, for tall buildings, a secondary vent stack is used to provide adequate ventilating air to the fixtures in use. Current building codes in the US and UK specify sufficiently wide drainage pipe such that sufficient balancing air flow will always be available. The second presentation I linked goes into detail regarding different drain pipe sizes and considerations for very tall buildings such as skyscrapers.

secondary ventilation system

The secondary provides sufficient air ventilation so that water traps at the lower levels don't get blown out by the pressure waves generated from drainage coming from the upper floors.

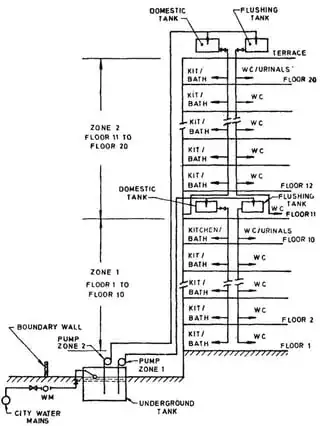
Another approach that's used is to separate the different building levels into different drainage zones. This allows for smaller diameter pipe to be used while minimizing the risk that lower level water traps will get blown out from upper level drainage.
zoned drainage

And yet another approach that's used is the use of "Positive Air Pressure Attenuators" (PAPA) such as the following.
pressure relief valves
Note, this happens to be just one vendors product portfolio. Other vendors for these devices exist.

One challenge with PAPAs is that their status with current building codes in tall buildings is unclear. I personally have installed PAPAs in my residence and can attest to their abilities. However, building codes are understandably slow to update and the long term reliability of PAPAs need to be demonstrated. Again, from my own experience, using PAPAs requires modifying the system design from traditional approaches and requires additional considerations.

19

This is not a factor in practice: Water (and entrained solids) directed into a vertical pipe segment adhere to the sides of the pipe. I.e., there is no free-fall in a vertical waste pipe. Rather, liquids swirl around the side of the pipe (producing a self-cleaning effect known as scouring). Even if you managed to introduce a dense solid with insufficient water flow it would enter at an angle and bounce off the sides of the pipe, not approaching its terminal velocity.

feetwet
  • 1,757
  • 2
  • 16
  • 44
-4

The draw back with the Studor Single Pipe System is very apparent to me. PAPAs aside (they can be used on a dual line drainage systems) there is no separation of Grey water from Black.

When the Black (waste) line gets clogged up you will be walking in that waste in your shower. The use of a single line drain is very un-sanitary period!

It's amazing that the Mexicans use a single line without venting even though the public drainage system hasn't been installed. All of their Hospitals are built this way! Very un-sanitary.

The story of "SHIT" is that the second "SHIT" will eat the first "SHIT". The volume of "SHIT" will never gain until you add water to it period!

Minimalizing the water in the waste/cess-pit involves venting it for evaporation purposes & reducing the volume of water that allows the "SHIT" to gain in volume.

The amount of water needed in the "Crapper" (the tank behind the toilet) becomes the issue to produce the "scouring" affect that you prescribed for cleaning the line. Evaporating the access water at the waste/cess/systern/pit should be the key issue. Not dumping it into a public drainage system that inevitably deposits it into the ocean or water table. Waste itself can be great fertilizer.

In Skyscraper construction there should be 4 lines. 1 for grey water drainage & venting, 2 for waste drainage & venting, 3 for venting the waste systern (very large cess-pit) & 4 for venting the grey water systern before it overflows into the public water system or onsite RO unit (reverse osmosis plant). They should all go to above roof level, though some have the systerns in a wing far less high than the original skyscraper those reductions in height of the venting adds up to back pressure problems. They need to be equal in height & diameter.

Cross venting from the Grey water line to the Black water line has been the norm & has been sustained with a street-t & costly reducers for many years. Clean outs on every floor to facilitate plumber access with snakes at waste height in the wall with street-t's also prove that water & waste do not reach terminal velocity even when the water falls from a hundred feet up, the diameter being the key.

I see the two lines being separate completley & marked so. Pinching pennies on the plumbing system is guaranteed to prevent property appreciation & very un-sanitary environmental conditions. Maybe also enhancing the likelihood of Humankind's predictable demise, drowning in their own "SHIT".